1. 附塔管道的(de)支吊架(jia)(jia)在塔壁上生根(gen)。當(dang)不(bu)銹(xiu)鋼塔的(de)材質和(he)支架(jia)(jia)材料(liao)相同時,支架(jia)(jia)焊(han)在塔上,不(bu)能(neng)直接焊(han)的(de),可先(xian)在塔上焊(han)一個帶螺栓(shuan)孔(kong)的(de)支架(jia)(jia)連(lian)接板,支架(jia)(jia)用螺栓(shuan)與連(lian)接板連(lian)接。
2. 承受不(bu)銹鋼管(guan)道重量的固定支架設在靠近管口的位置。塔頂氣相管道的固定架距上部封頭焊接最小150mm,其他支架為導向支架,塔器上的垂直管道的導向支架最大間距見表4.3。自上而下最后一個導向架距水平管道宜大于25倍管徑。當沿塔壁垂直管段熱位移量大時,其水平管段應設彈簧支架,如果熱位移量不大,此處可設導向支架,見圖4.59。

塔(ta)回(hui)流線(xian)與塔(ta)壁的(de)溫差較(jiao)大時,所產生的(de)相對伸長量也大,在水(shui)平管段(duan)上的(de)第(di)一個支(zhi)(zhi)架(jia)有垂(chui)直位移,應設(she)彈(dan)簧支(zhi)(zhi)架(jia)。如(ru)果L較(jiao)長,見圖4.59(b),足(zu)夠吸收相對伸長量時,可設(she)導(dao)向管卡(限制支(zhi)(zhi)架(jia),垂(chui)直位移)。
3. 安全(quan)閥(fa)排(pai)放時(shi)反(fan)力較大,安全(quan)閥(fa)出口管道應設牢(lao)固的支架。支架所在的塔平臺需要考慮加固。安全(quan)閥(fa)排(pai)放時(shi)振動較大,安全(quan)閥(fa)入口管與主管連(lian)接處必要時(shi)采(cai)取加強支架(拉筋(jin)加強),見圖4.60。

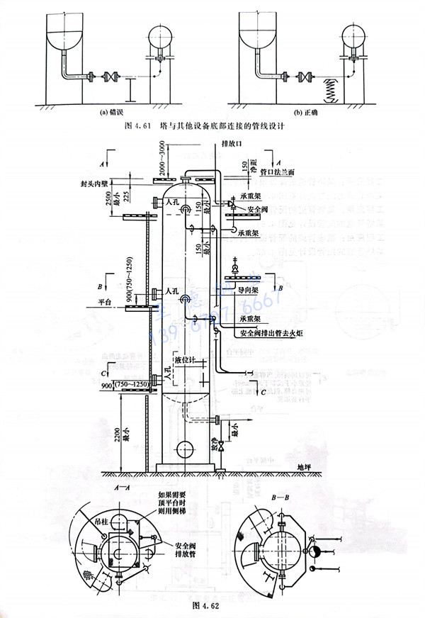
4. 塔(ta)與(yu)其他設(she)備(bei)底部連(lian)接的管(guan)線,一般操作溫(wen)度大(da)于安裝(zhuang)時(shi)溫(wen)度,為防止管(guan)口受力過大(da),宜設(she)彈簧管(guan)托,見(jian)圖4.61。


