不銹鋼管(guan)(guan)擠(ji)(ji)(ji)壓(ya)(ya)機(ji)(ji)的(de)(de)(de)(de)動力(li)源是(shi)(shi)高壓(ya)(ya)液體(ti),如水或油。其(qi)壓(ya)(ya)力(li)為20~32MPa,這是(shi)(shi)在(zai)生產實(shi)踐中(zhong),權衡各種利(li)弊因(yin)素(su)所得到(dao)的(de)(de)(de)(de)結果。因(yin)為液體(ti)壓(ya)(ya)力(li)過(guo)低,擠(ji)(ji)(ji)壓(ya)(ya)機(ji)(ji)的(de)(de)(de)(de)結構和閥門(men)管(guan)(guan)道(dao)的(de)(de)(de)(de)尺(chi)寸都要(yao)增大(da),設備變得十分笨(ben)重(zhong)。反之,如果液體(ti)壓(ya)(ya)力(li)過(guo)高,水的(de)(de)(de)(de)流速過(guo)快,流動的(de)(de)(de)(de)沖擊力(li)增大(da),設備和管(guan)(guan)道(dao)容易(yi)損壞,密封也(ye)較(jiao)困難。但是(shi)(shi),隨著擠(ji)(ji)(ji)壓(ya)(ya)機(ji)(ji)噸位的(de)(de)(de)(de)增大(da),要(yao)滿足特大(da)噸位擠(ji)(ji)(ji)壓(ya)(ya)機(ji)(ji)的(de)(de)(de)(de)需要(yao),液體(ti)的(de)(de)(de)(de)壓(ya)(ya)力(li)必(bi)須增高,不然,大(da)型擠(ji)(ji)(ji)壓(ya)(ya)機(ji)(ji)的(de)(de)(de)(de)外形尺(chi)寸就很大(da)。近代已經(jing)出現超高壓(ya)(ya)擠(ji)(ji)(ji)壓(ya)(ya)機(ji)(ji),其(qi)液體(ti)工(gong)作壓(ya)(ya)力(li)達到(dao)100MPa.因(yin)此,對擠(ji)(ji)(ji)壓(ya)(ya)機(ji)(ji)的(de)(de)(de)(de)管(guan)(guan)道(dao),閥門(men)以(yi)及其(qi)密封都提出了(le)更高的(de)(de)(de)(de)要(yao)求。
提(ti)供擠(ji)(ji)壓(ya)機(ji)動力源高(gao)(gao)壓(ya)水(shui)(shui)(shui)(shui)(油)的(de)(de)(de)(de)液壓(ya)系統是(shi)擠(ji)(ji)壓(ya)機(ji)的(de)(de)(de)(de)中樞(shu)。由水(shui)(shui)(shui)(shui)泵(beng)房(fang)的(de)(de)(de)(de)高(gao)(gao)壓(ya)水(shui)(shui)(shui)(shui)泵(beng)、高(gao)(gao)壓(ya)空(kong)(kong)氣罐(guan)(guan)(guan)、水(shui)(shui)(shui)(shui)一空(kong)(kong)氣罐(guan)(guan)(guan)(即蓄勢器)、空(kong)(kong)壓(ya)機(ji)、水(shui)(shui)(shui)(shui)箱(xiang)、各種閥門、控制系統等組成。高(gao)(gao)壓(ya)水(shui)(shui)(shui)(shui)泵(beng)產生(sheng)的(de)(de)(de)(de)高(gao)(gao)壓(ya)水(shui)(shui)(shui)(shui)送(song)入水(shui)(shui)(shui)(shui)罐(guan)(guan)(guan)。在擠(ji)(ji)壓(ya)時,水(shui)(shui)(shui)(shui)罐(guan)(guan)(guan)中的(de)(de)(de)(de)高(gao)(gao)壓(ya)水(shui)(shui)(shui)(shui)和(he)高(gao)(gao)壓(ya)水(shui)(shui)(shui)(shui)泵(beng)的(de)(de)(de)(de)高(gao)(gao)壓(ya)水(shui)(shui)(shui)(shui)同時供應給擠(ji)(ji)壓(ya)機(ji)。空(kong)(kong)氣罐(guan)(guan)(guan)、水(shui)(shui)(shui)(shui)罐(guan)(guan)(guan)(即氣一水(shui)(shui)(shui)(shui)罐(guan)(guan)(guan))是(shi)一個蓄能器,起(qi)著擠(ji)(ji)壓(ya)力和(he)擠(ji)(ji)壓(ya)速度的(de)(de)(de)(de)補償作(zuo)用(yong),以減小水(shui)(shui)(shui)(shui)泵(beng)的(de)(de)(de)(de)負(fu)荷。
為了在擠壓不銹鋼管過程中,保持高的和穩定的擠壓速度,動力源的壓力降不能超過10%.
擠壓機高壓管道系統的(de)主(zhu)要任(ren)務(wu)是(shi)要在一般的(de)工作(zuo)條件下,確保操(cao)作(zuo)速度達(da)到(dao)0~400mm/s,即便(bian)是(shi)在使用主(zhu)柱塞的(de)情況下也(ye)是(shi)如(ru)此。
液壓系(xi)統工(gong)作性能好壞的(de)(de)標志是管道和(he)控制(zhi)器系(xi)統內傳遞壓力介質的(de)(de)速度。所(suo)有流(liu)(liu)過橫截面的(de)(de)尺寸應該這樣確定:即使(shi)阻止(zhi)流(liu)(liu)動而(er)(er)引起的(de)(de)壓力下降不超(chao)過合理而(er)(er)又可以容許的(de)(de)限度,在閥(fa)門和(he)管道中的(de)(de)磨損率保持(chi)在最(zui)小值(zhi),以及磨損不是由(you)于流(liu)(liu)量的(de)(de)超(chao)速所(suo)造成。
如果是以水(shui)作為傳遞壓(ya)力的介(jie)質時,進口閥流(liu)速的經(jing)驗公式如下:

對于3150t擠(ji)壓(ya)機,主柱塞直(zhi)徑為DKR=1150mm,主柱塞截(jie)面(mian)積FKR=103869c㎡,主柱塞的速度vkR=300mm/s,則所需要的水的流量為QKR=FKRDKR=311.607L/s.
1. 擠壓機(ji)主(zhu)缸(gang)
傳壓介質(zhi)水或(huo)油(you)在擠壓機主(zhu)缸(gang)中(zhong)經過加壓后被壓縮,主(zhu)缸(gang)壁(bi)認為是剛性(xing)的。則(ze)其中(zhong)傳壓介質(zhi)的壓縮體積為:
ΔQ = QKΔp
對于水而言,K=44×10-6(101.325kPa下);對于油而言,K=70×10-6(101.325kPa下)。
實際上,在(zai)擠(ji)(ji)壓過(guo)程中,主(zhu)缸的容(rong)積(ji)是稍有增大(da)的。因此,分別(bie)計算在(zai)擠(ji)(ji)壓開始時,即最(zui)(zui)大(da)坯料長(chang)度下主(zhu)缸容(rong)積(ji)的壓縮(suo)(suo)體積(ji)以及在(zai)擠(ji)(ji)壓柱塞最(zui)(zui)大(da)行程時,主(zhu)缸容(rong)積(ji)的壓縮(suo)(suo)體積(ji)。
壓(ya)縮體積的作用如同(tong)機械彈(dan)簧(huang),而此等效彈(dan)簧(huang)對(dui)于所計算的5000t擠壓(ya)機(水(shui)壓(ya)機)為(wei):

2. 擠壓(ya)機(ji)管道系統(tong)
擠(ji)壓機的(de)管(guan)道(dao)系(xi)統的(de)體積,對(dui)于(yu)所有的(de)擠(ji)壓機都小(xiao)于(yu)擠(ji)壓缸(gang)容積的(de)15%。
5000t擠壓機在最(zui)大(da)壓力下,所有(you)高壓系統(tong)滑閥漏油量為油泵裝置最(zui)大(da)輸送量的5%。
3. 擠壓機閥(fa)(fa)門與滑(hua)閥(fa)(fa)
在水壓擠壓機中,采用的閥門(men)的漏損幾乎不影響擠壓速度。而在油壓擠壓機中控制系統則采用滑閥,滑閥與滑閥外殼之間的縫隙的漏損由下式求出:
一(yi)般漏損與(yu)壓(ya)(ya)力成(cheng)正比,與(yu)油的黏度成(cheng)反(fan)比,因而(er)也與(yu)工作溫度有關。擠壓(ya)(ya)機的液壓(ya)(ya)控制(zhi)系統(tong)是(shi)擠壓(ya)(ya)機的中(zhong)框,起(qi)著控制(zhi)、協調各主輔機械動作的作用。
現(xian)代擠(ji)壓(ya)機的液壓(ya)控(kong)制是(shi)通過“電磁閥一單頂缸”系統(tong)實現(xian)的,老式擠(ji)壓(ya)機則是(shi)通過“手柄一凸輪”系統(tong)控(kong)制。
采用“電磁(ci)閥一(yi)單(dan)頂(ding)缸”控制液壓系統能(neng)夠實(shi)現(xian)(xian)自動化操作,并且(qie)通過液壓連(lian)鎖(suo)可以防(fang)止事(shi)故發生。而(er)“手柄一(yi)凸(tu)輪”控制系統結構(gou)簡單(dan),安全可靠(kao),但不易(yi)實(shi)現(xian)(xian)自動化操作。
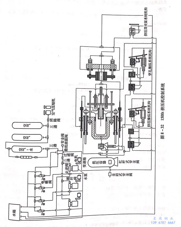
圖8-32所示(shi)為1500t臥式擠壓機的控制(zhi)系(xi)統圖。


